
TFP1466
Page 7 of 18
open. After the ten minute duration, at
which point should the Solenoid Valve
become de-energized and close (espe-
cially while operating under battery
back-up), the MRA-1 will have already
automatically opened, thereby prevent-
ing the DV-5aDiaphragm Chamber
from becoming re-pressurized, and
preventing an inadvertent closing of
the DV-5aduring a re event.
WARNING
If the delay between electric actua-
tion and subsequent sprinkler activa-
tion is anticipated to be greater then
10 minutes, adjust the battery back-up
calculation accordingly. Inadequate
battery back-up may result in failure of
the system to operate in the event of a
fire during a power failure.
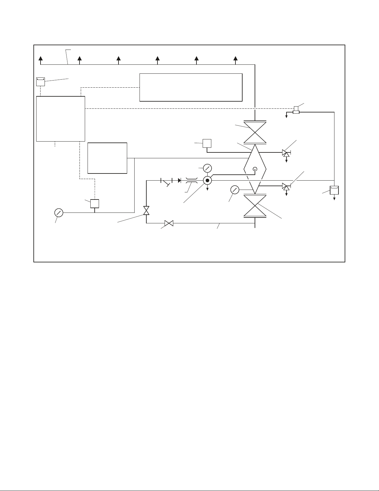
Releasing Circuit
The recommened arrangement is to
equip the releasing circuit with a Potter
RCDS-1 Releasing Circuit Switch, or
equivalent. The RCDS-1 provides for a
temporary disconnect (de-energized) of
the Solenoid Valve during Step 9 of the
Valve Resetting Procedure.
System Air Pressure Requirements
The recommended system air pres-
sure for the Double Interlock Preaction
System with Electric/Electric Actuation
is nominally 15 psi (1,0 bar), irrespective
of the water supply pressure. The use
of a higher system air pressure may or
may not adversely affect water deliv-
ery time, and the use of a lower system
air pressure may prevent clearing the
alarm of the Low Pressure Switch on
increasing pressure. The Low Pressure
Switch is eld set to alarm at nominally
12 psi (0,8 bar) on decreasing pres-
sure when using a nominal system air
pressure of 15 psi (1,0 bar). It is recom-
mended that the system air pressure
be maintained by either of the follow-
ing methods:
• A maximum 200 psi (13,8 bar) plant
air supply in combination with the
Model AMD-1 Air Maintenance
Device described in Technical Data
Sheet TFP1221
• A maximum 3000 psi (206,9 bar)
nitrogen cylinder in combination with
the Model AMD-3 Nitrogen Mainte-
nance Device described in Technical
Data Sheet TFP1241
NOTES:
It is recommended that the pressure
maintenance device be of a type that
maintains a constantsystem pressure, i.e.,
a pressure maintenance device that utilizes
a pressure regulator versus a pressure
switch (e.g., the AMD-1 or AMD-3). Use
of a pressure switch operated pressure
maintenance device with a cut-in/cut-
out differential may result in a delay in
the operation of the system due to a fire,
because of the cut-out pressure being
higher than the recommended nominal
system air pressure.
The dew point of the air or nitrogen
supply, for a system exposed to freezing
conditions, must be maintained below the
lowest ambient temperature to which the
system piping will be exposed. Introduction
of moisture into the system piping can
create ice build up which could prevent
proper operation of the system.
The Air Pressure Relief Valve is typi-
cally eld set to crack open at a pres-
sure of about 20 psi (1,4 bar) when
using a nominal system air pressure of
15 psi (1,0 bar).
Installation
The TYCO DV-5aValve is to be installed
in accordance with this section.
NOTICE
DV-5A Automatic Water Control Valves
are designed to be used in freshwater
systems. When the supply is from an
alternative source such as brackish
water, saltwater, or contains additives
such as foam, the limited warranty is
reduced to one year from the time of
installation. An increase in frequency of
inspections is required when the valve
is exposed to such supplies and other
corrosive conditions or chemicals that
could impact valve materials or the
operation of the assembly. The system
and all components must be designed
accordingly for the increased demand.
It is required to thoroughly flush the
valve and trim assembly with freshwa-
ter and reset to the set condition after
each operation.
Proper operation of the DV-5aValves
depends upon their trim being installed
in accordance with the instructions
given in this technical data sheet.
Failure to follow the appropriate trim
diagram may prevent the DV-5aValve
from functioning properly, as well as
void approvals and the manufacturer’s
warranties.
The DV-5aValve must be installed in a
readily visible and accessible location.
The DV-5aValve and associated trim
must be maintained at a minimum tem-
perature of 40°F (4°C).
Heat tracing of the DV-5aValve or its
associated trim is not permitted. Heat
tracing can result in the formation of
hardened mineral deposits that are
capable of preventing proper operation.
Always open the system control valves
slowly to avoid a sudden rush of water
entering the system.
The DV-5aValve is to be installed in
accordance with the following criteria:
Step 1. All nipples, ttings, and devices
must be clean and free of scale and
burrs before installation. Use pipe
thread sealant sparingly on male pipe
threads only.
Step 2. The DV-5aValve must be
trimmed in accordance with one of the
trim illustrations shown in Figure 5.
Note: If the addition of an Alarm Control
Valve is desired or required by the local
AHJ, the Alarm Control Valve noted as
Item H in Figure 8 is to be a separately
orderedelectronicallysupervisednormally
open valve.
Step 3. Care must be taken to ensure
that check valves, strainers, globe
valves, etc., are installed with the ow
arrows in the proper direction.
Step 4. Drain tubing to the Drip Funnel
must be installed with smooth bends
that will not restrict ow.
Step 5. The Main Drain and Drip Funnel
Drain may be interconnected provided
a check valve is located at least 12 in.
(300 mm) below the Drip Funnel.
Step 6. Suitable provision must be
made for disposal of drain water. Drain-
age water must be directed such that
it will not cause accidental damage to
property or danger to persons.
Step 7. Connect the Diaphragm Supply
Valve to the inlet side of the System
Main Control Valve in order to facilitate
setting of the DV-5aValve (see Figure
8).
Step 8. An Inspector’s Test Connection
is to be located on the sprinkler system
at the most hydraulically demanding
location.
Step 9. A suitable automatic air (nitro-
gen) supply, as described in the appli-
cable Electric/Electric Actuation
sub-section, is to be installed in accor-
dance with the applicable technical
data sheet. The minimum air pressure
is to be in accordance with the refer-
enced sub-sections.
Step 10. A desiccant dryer, when spec-
ied, is to be installed between a drip
leg and the Air Maintenance Device.
Step 11. The Low Pressure Switch on
falling pressure in the Electric/Electric
Actuation is to be adjusted so that the
low pressure alarm setting is set at
3 psi (0,21 bar) below the system air
pressure.
Step 12. Unused Pressure Alarm
Switch connections must be plugged.
Step 13. The Pressure Relief Valve on
rising pressure is to be at 5 psi (0,34 bar)
higher than the required system air
pressure, or be reset in accordance
with the requirements of the authority
having jurisdiction.
To reset the Pressure Relief Valve, rst
loosen the jam nut and then adjust the