
6
R-1200
R-1201
OPERATION
DESCRIPTION OF OPERATING SEQUENCE
Thefollowingisadescriptionofcomponentfunctionsduring
oven operation.
OFF CONDITION
Closing the door activates the door sensing switch and
primary interlock switch. (In this condition, the monitor
switch contacts are opened.)
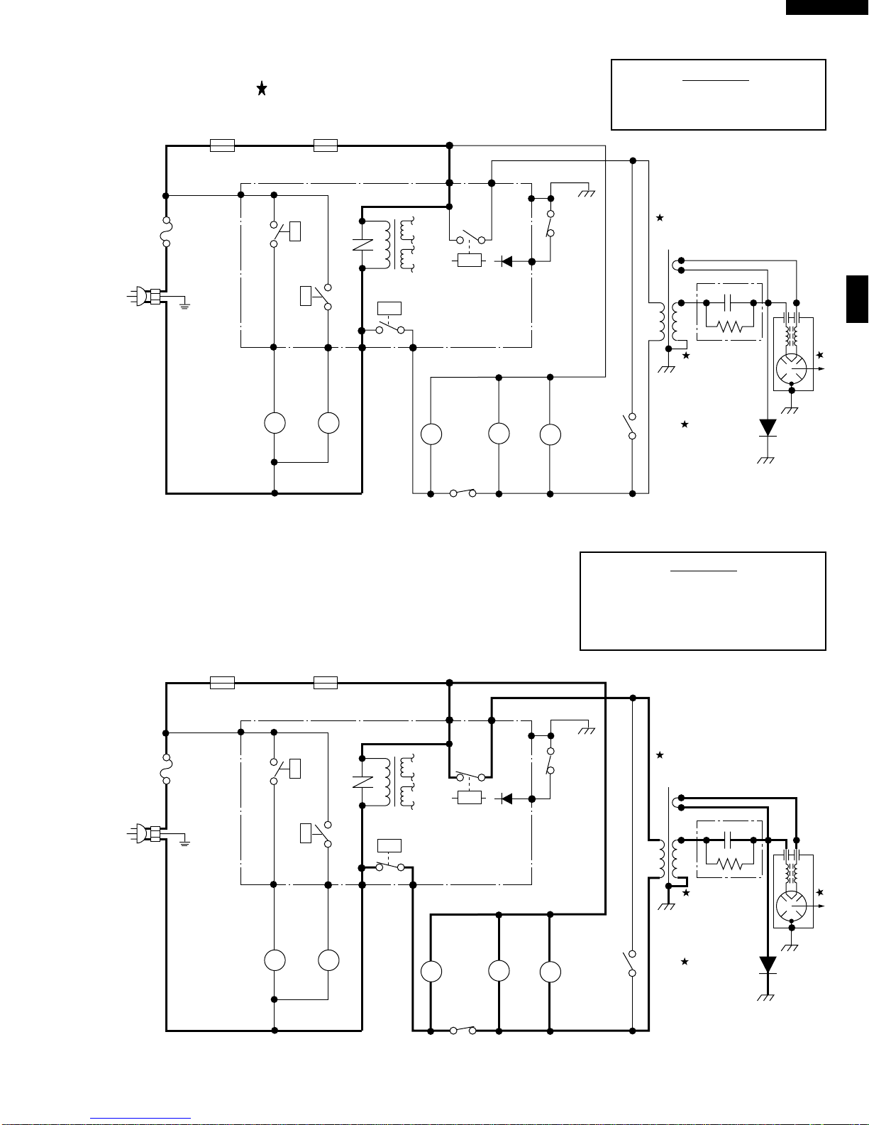
When oven is plugged in, 120 volts A.C. is supplied to the
control unit. (Figure O-1).
1. The display will show flashing "88 : 88".
To set any program or set the clock, you must first
touch the STOP/CLEAR pad. The display will clear,
and " : " will appear .
COOKING CONDITION
ProgramdesiredcookingtimetouchingtheNUMBERpads.
When the START pad is touched, the following operations
occur:
1. The contacts of relays are closed and components
connected to the relays are turned on as follows.
(For details, refer to Figure O-2)
RELAY CONNECTED COMPONENTS
RY1 Oven lamp / Fan motor / Turntable motor
RY2 Power transformer
RY3, RY4 Hood lamp
2. 120 volts A.C. is supplied to the primary winding of the
power transformer and is converted to about 3.3 volts
A.C. output on the filament winding, and approximately
2000 volts A.C. on the high voltage winding.
3. The filament winding voltage heats the magnetron
filamentandtheH.V.windingvoltageissenttoavoltage
doubler circuit.
4. The microwave energy produced by the magnetron is
channelled through the waveguide into the cavity feed-
box, and then into the cavity where the food is placed to
be cooked.
5. Upon completion of the cooking time, the power
transformer, oven lamp, etc. are turned off, and the
generation of microwave energy is stopped. The oven
will revert to the OFF condition.
6. When the door is opened during a cook cycle, monitor
switch, door sensing switch, primary interlock switch,
relay (RY1) and secondary interlock relay (RY2) are
activated with the following results. The circuits to the
cooling fan motor, the turntable motor, and the high
voltage components are de-energized, the oven lamp
remainson,andthedigitalread-outdisplaysthetimestill
remaining in the cook cycle when the door was opened.
7. Themonitorswitchiselectricallymonitoringtheoperation
of the primary interlock switch and secondary interlock
relay(RY2)andismechanicallyassociatedwiththedoor
so that it will function in the following sequence.
(1) When the door opens from a closed position, the
secondaryinterlockrelay(RY2)andprimaryinterlock
switchopentheir contacts.Andcontactsoftherelay
(RY1) remains closed. Then the monitor switch
contacts close.
(2) When the door is closed from the open position, the
monitor switch contacts first open, and then the
contacts of the primary interlock switch and door
sensing switch close. And contacts of the relay
(RY1) open.
Iftheprimary interlockswitch andsecondary interlockrelay
(RY2) fail with their contacts closed when the door is
opened, the closing of the monitor switch contacts will form
a short circuit through the monitor fuse, primary interlock
switch, relay (RY1) and secondary interlock relay (RY2),
causing the monitor fuse to blow.
POWER LEVEL P-0 TO P-90 COOKING
When Variable Cooking Power is programmed, the 120
voltsA.C.issuppliedtothepowertransformerintermittently
throughthecontactsofrelay(RY2)whichisoperatedbythe
controlunitwithinanintervalsecondtime base.Microwave
power operation is as follows:
VARI-MODE ON TIME OFF TIME
Power 10(P-HI) 32 sec. 0 sec.
(100% power)
Power 9(P-90) 30 sec. 2 sec.
(approx. 90% power)
Power 8(P-80) 26 sec. 6 sec.
(approx. 80% power)
Power 7(P-70) 24 sec. 8 sec.
(approx. 70% power)
Power 6(P-60) 22 sec. 10 sec.
(approx. 60% power)
Power 5(P-50) 18 sec. 14 sec.
(approx. 50% power)
Power 4(P-40) 16 sec. 16 sec.
(approx. 40% power)
Power 3(P-30) 12 sec. 20 sec.
(approx. 30% power)
Power 2(P-20) 8 sec. 24 sec.
(approx. 20% power)
Power 1(P-10) 6 sec. 26 sec.
(approx. 10% power)
Power 0(P-0) 0 sec. 32 sec.
(0% power)
Note: The ON/OFF time ratio does not correspond with
the percentage of microwave power, because
approx. 3 seconds are needed for heating of the
magnetron filament.