
MCX2-BRD and MCX8-BRD Operating Manual 05.10.2020
Installation guidelines
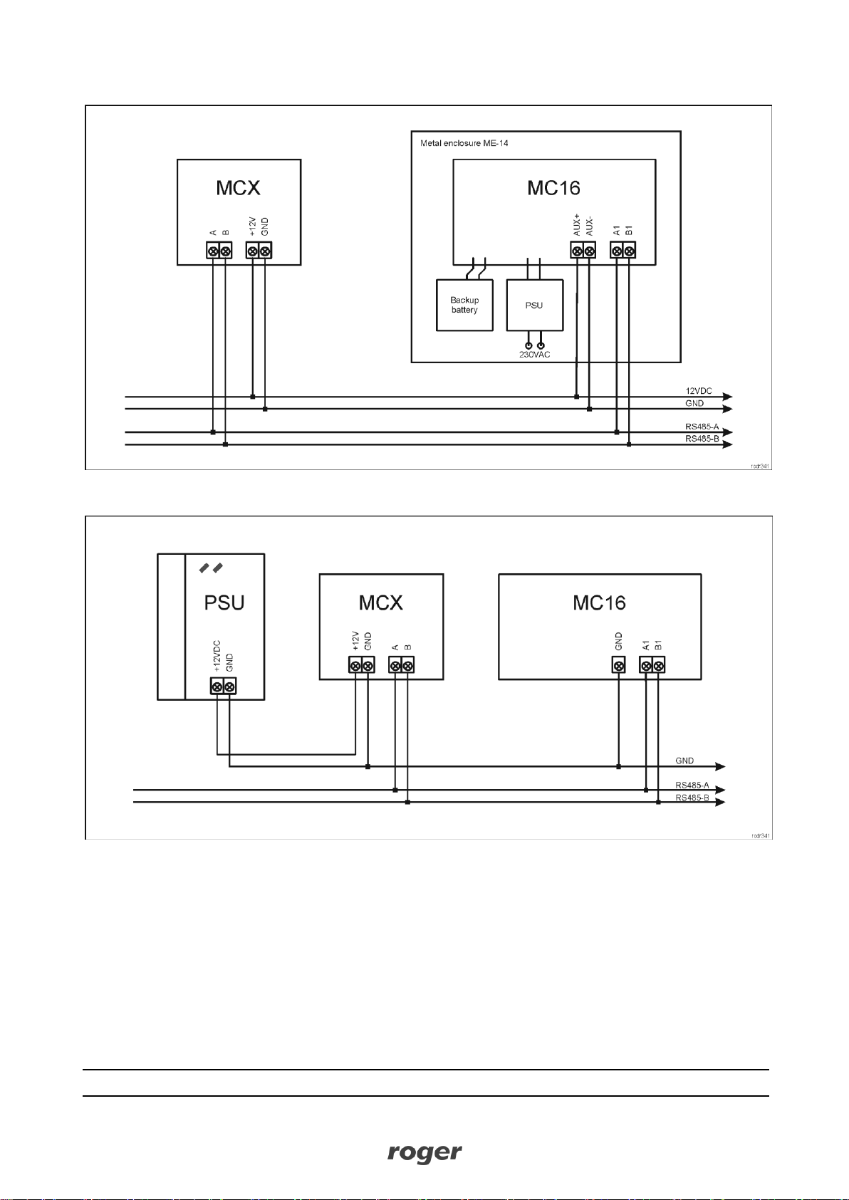
All electrical connections should be done with disconnected power supply.
If the expander and controller are not supplied from the same PSU then GND terminals of both
devices must be connected with any wire.
3. OPERATION SCENARIOS
MCX2-BRD expander when connected to MC16 access controller can be mainly used to increase the
number of inputs and outputs if these which are offered by the controller and its terminals are not enough.
MCX8-BRD expander when connected to MC16 access controller can be used for:
Universal access control in elevators (according to AN030 application note).
Wired access control in lockers (according to AN029 application note).
Hardware integration with intruder alarm panels (according to AN027 application note).
Access control at doors (according to AN002 application note).
Other application including building automation.
4. CONFIGURATION
Low level configuration (RogerVDM)
The purpose of low level configuration is to prepare device for operation in RACS 5 system.
Fig. 6 Connection to RUD-1 interface (low level configuration)
Programming procedure with RogerVDM software:
1. Connect the device to RUD-1 interface (fig. 6) and connect the RUD-1 to computer’s USB port.
2. Restart the device (press RESET button or switch power supply off and on).
3. Within 2-3 seconds place jumper on JP7 contacts (fig. 3 or fig. 4) and LED PWR will pulsate quickly.
4. Start RogerVDM program, select MCX v2.x device, v2.0 firmware version, RS485 communication
channel and serial port with RUD-1 interface.
5. Click Connect, the program will establish connection and will automatically display Configuration tab.
6. Enter unoccupied RS485 address in range of 100-115 and other settings according to requirements of
specific installation.
7. Click Send to Device to update the configuration.
8. Optionally make a backup by clicking Send to File… and saving settings to file on disk.