
AN-6094
© 2012 Fairchild Semiconductor Corporation www.fairchildsemi.com
Rev. 1.0.0 • 9/27/12 4
4. Design Procedure
In this section, a design procedure is presented using the
Figure 1 as a reference. An offline charger with 6 W / 5 V
output has been selected as a design example. The design
specifications are:
Line Voltage Range: 90~264 VAC and 60 Hz
Nominal Output Voltage and Current: 5 V/1.2 A
Output Voltage Ripple: Less than 100 mV
Minimum Output Voltage in CC Mode: 25% of
Nominal Output (1.25 V)
Maximum Switching Frequency: 140 kHz
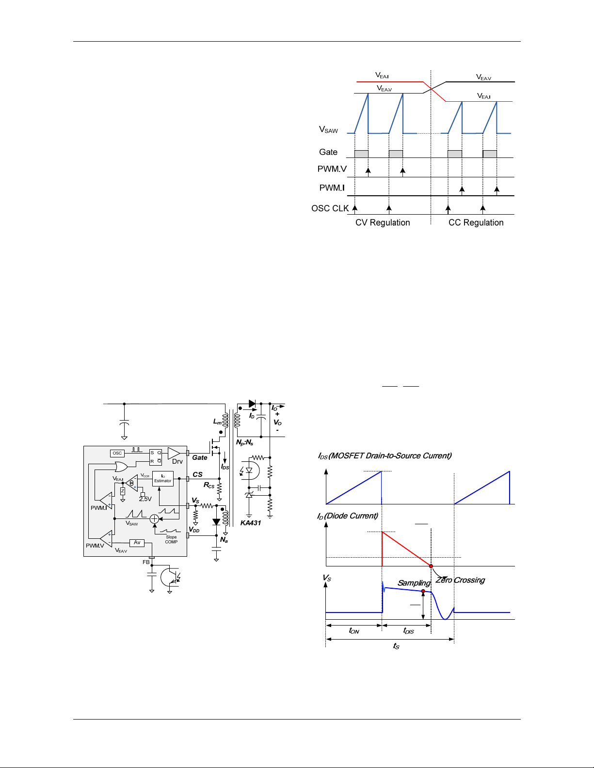
Figure 7. Output Voltage and Current Operating Area
[STEP-1] Estimate the Efficiencies
The charger application has output voltage and current
that change over a wide range, as shown in Figure 7,
depending on the charging status of the battery. Thus, the
efficiencies and input powers of various operating
conditions should be specified to optimize the power stage
design. The critical operating points for design:
Operating Point A, where the output voltage and
current reach maximum value (nominal output
voltage and current).
Operating Point B, where the frequency drop is
initiated to maintain DCM operation.
Operating Point C, where the output has its
minimum voltage in CC Mode.
Typically, low line is the worst case for the transformer
design since the largest duty cycle occurs at the minimum
input voltage condition. As a first step, the following
parameters should be estimated for low line.
Estimated overall efficiency for operating points A, B,
and C (EFF@A, EFF@B, and EFF@C): The overall power
conversion efficiency should be estimated to calculate
the input power and maximum DC link voltage ripple.
If no reference data is available, use the typical
efficiencies in Table 1.
Estimated primary-side efficiency (EFF.P) and
secondary-side efficiency (EFF.S) for operating point A,
B, and C. Figure 8 shows the definition of primary-
side and secondary-side efficiencies. The primary-side
efficiency is for the power transferred from the AC
line to the transformer primary side. The secondary-
side efficiency is for the power transferred from the
transformer primary side to the power supply output.
Since the rectifier diode forward voltage drop does not
change much with its voltage rating, the conduction loss
of output rectifier diode tends to be dominant for a low
output voltage application. Therefore, the distribution of
primary-side and secondary-side efficiencies changes with
the output voltage. With a given transformer efficiency,
the secondary- and primary-side efficiency, ignoring the
diode switching loss, are given as:
..
N
O
FF S FF TX N
OF
V
EEVV
≅⋅
+(2)
..
/
FF P FF FF S
EEE=(3)
where EFF.TX is transformer efficiency, typically
0.95~0.98%; VO
Nis the nominal output voltage; and
VFis the rectifier diode forward-voltage drop.
Table 1. Typical Efficiency of Flyback Converter
Output
Voltage
Typical Efficiency at Minimum
Line Voltage
Universal Input European Input
3.3 ~ 6 V 65 ~ 70% 67 ~ 72%
6 ~ 12 V 70 ~ 77% 72 ~ 79%
12 ~ 24 V 77 ~ 82% 79 ~ 84%
Figure 8. Primary-Side and Secondary-Side Efficiency
With the estimated overall efficiency, the input power at
operating point A is given as:
@
@
NN
OO
IN A FF A
V
PE
I
=(4)
where VO
Nand IO
Nare the nominal output voltage and
current, respectively.