
User's Guide
Power Transducer
Review I
KRON Instrumentos E étricos 3
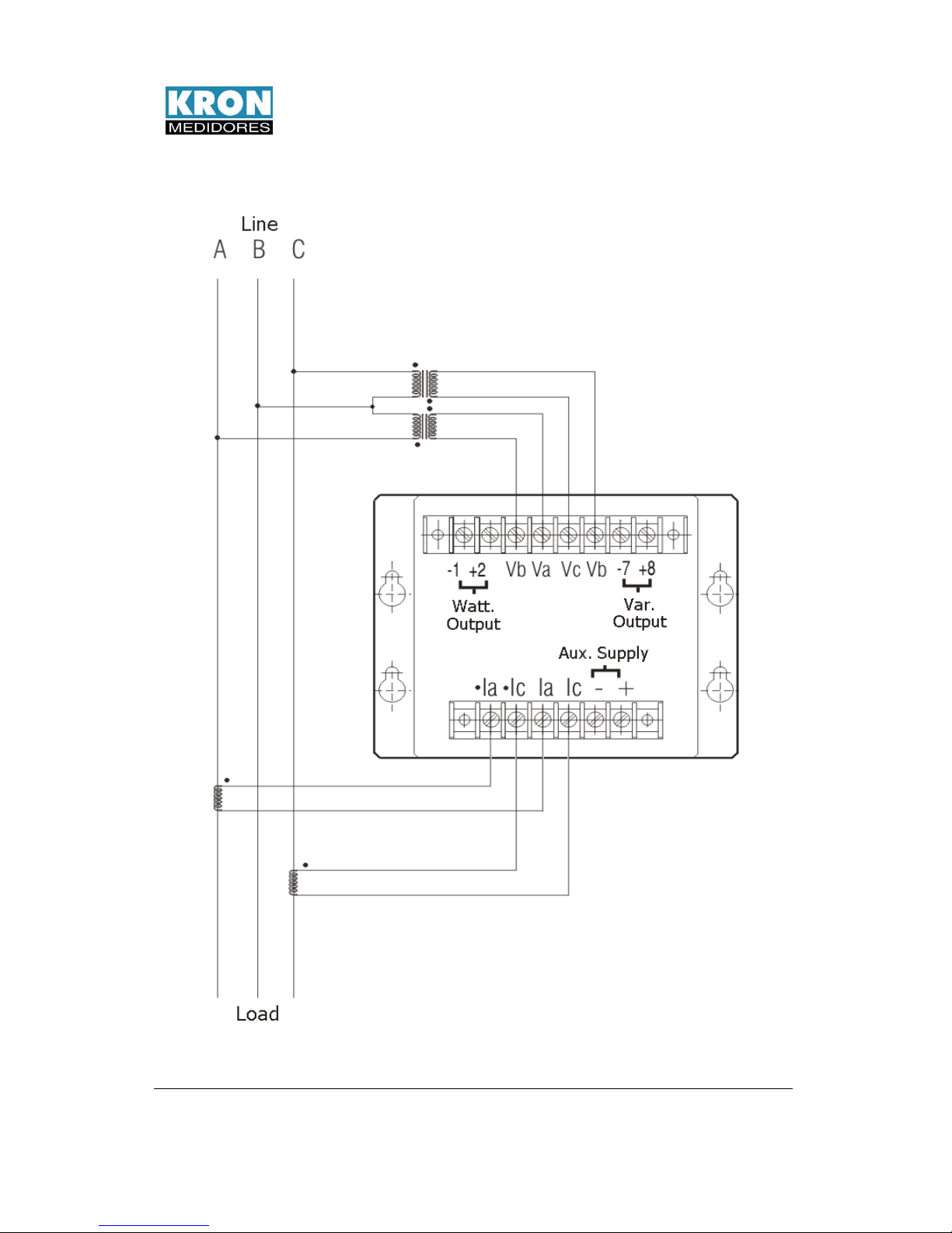
WA, RA and WR power transducers have the
function of measuring the active (W)
(VAr) power in one-phase or three-
(either balanced or unbalanced).
The power measurement is made with an analog
er, that uses the TDM (time division
multiplication) method, generating a DC output
signal, that may be of voltage (e.g.: 0-
proportional to the transducer's input. This output
signal is galvanically insula
Term of Warranty
Kron Instrumentos Elétricos Ltda ensures that its products are strictly
calibrated and tested, committing itself to repair them if possible manufacture faults
occur.
One (1) year warranty:
From the product's purchase date upon confirming the purchase invoice.
The warranty does not cover:
•Devices that have been tampered with.
•Disassembled or opened by unauthorized personnel.
•Damaged by overcharge or installation error.
•Used in a negligent or improper manner.
•Damaged by any kind of accident.
Maintenance:
Corrective maintenance, if necessary, should be carried out by Kron
Instrumentos E étricos'
specialized personnel, upon sending the
part to our plant. The instrument cleaning, when necessary,
should be done only in external parts, using neutral material, and with all
electrical connections unplugged.
KRON Instrumentos E étricos
Rua Alexandre de Gusmão, 278
Socorro
São Paulo SP Brazil
ZIP code: 04760-020
PABX: (11) 5525-2000
Website: www.kron.com.br