
3
TABLE OF CONTENTS
1.0 PARTS LIST..........................................................................................................................................................................4
2.0 ITEMS NEEDED FOR INSTALLATION........................................................................................................................4
3.0 INTRODUCTION.................................................................................................................................................................5
3.1 KAPower Advantages ...............................................................................................................................................6
3.2 KAPower Basic Description....................................................................................................................................6
3.3 The KAPower Module ...............................................................................................................................................6
3.4 Electrochemical Double-Layer Capacitor (EDLC) .......................................................................................6
4.0 INSTALLATION ..................................................................................................................................................................6
4.1 Electrical Cable Selection........................................................................................................................................8
4.2 Mounting the MKSM Unit.........................................................................................................................................9
4.3 General Wiring Installation Procedure............................................................................................................13
5.0 OPERATION......................................................................................................................................................................29
6.0 TROUBLESHOOTING AND MAINTENANCE ......................................................................................................... 30
6.1 To Check MKSM Internal Circuit.......................................................................................................................31
7.0 STORAGE ........................................................................................................................................................................... 32
8.0 TRANSPORTATION........................................................................................................................................................32
9.0 OPTIONAL VOLTMETER HARNESS......................................................................................................................... 33
10.0 LIMITED WARRANTY...................................................................................................................................................34
Table 1: Specifications..................................................................................................................................................................7
Table 2: LED Flash Sequence.................................................................................................................................................31
Figure 1: Parts List Items ...........................................................................................................................................................4
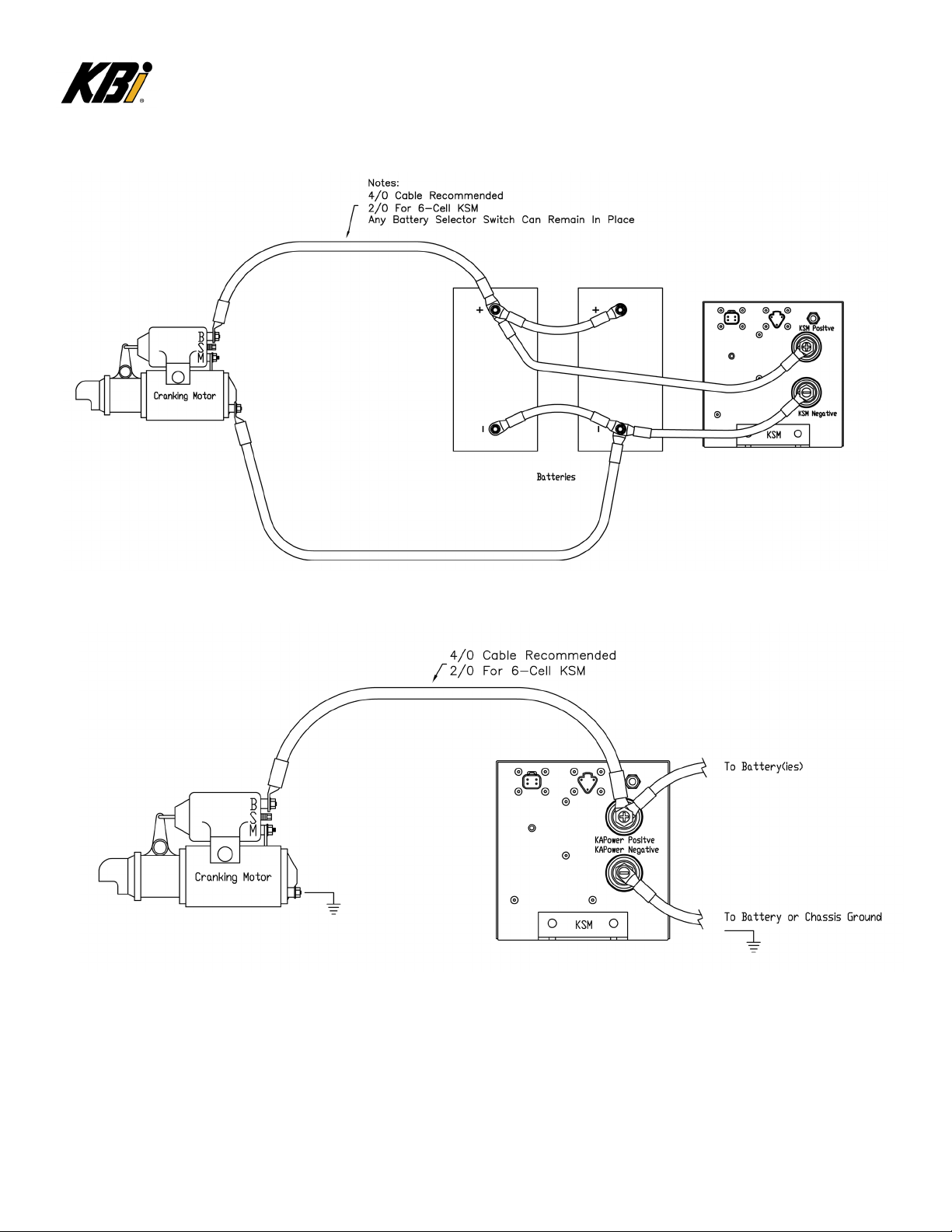
Figure 2: Typical Cable Installations...................................................................................................................................10
Figure 3: Six (6) Cell KSM........................................................................................................................................................11
Figure 4: Ten (10) and Twelve (12) Cell KSM.................................................................................................................12
Figure 5: General Wiring Installation.................................................................................................................................15
Figure 6: Standard MKSM Schematic..................................................................................................................................17
Installation Variation #1: For Boats using a Push button or Key-Switch for Single Engine Starting......... 18
Installation Variation #2: For Boats using a Push Button or Rocker Switch for Engine Starting With
Multiple Engines.......................................................................................................................................................................... 21
Installation Variation #3: For vessels using a keypad, or digital switching for engine starting.
Also used for boats with multiple engines not using the DPST installation method........................................25