
HQ-005 RBP Quarter-turn Electric Actuator
Installation Operation & Maintenance Manual
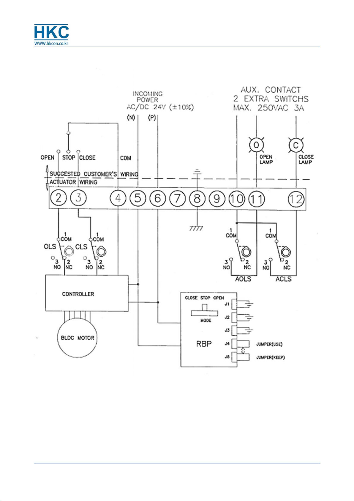
HumG-HQ005RBP-21 Rev.0 E PAGE 3 / 8 Valve Automation Leader HKC
1. Check point before using the actuator
□ Make sure that the actuator specification (model number, main power, control power,
options, and etc.) is in conformity with the order specification.
□ Turn off power before performing wiring.
□ The batteries need to be charged for one hour or more when fully discharged.
□ The batteries must avoid long hours of direct sunlight exposure.
□ Connect the jump wire to J4 when using the actuator or to J5 when not in used to
prevent batteries from discharging.
□ Please do not disassemble, assemble, or modify the actuator without any technical
support or explanation from HKC company. If any abnormality or problem occurs, please
contact us immediately.
HKC Co., Ltd
Add. 26, Emtibeui 28-ro, Siheung-si, Gyeonggi-do, Republic of Korea (15119)
Tel. +82-31-488-8266
Fax. +82-31-488-9622
E-mail. hkcon@hkcon.co.kr
Web. www.hkcon.co.kr
※ Caution: In order to use the product correctly and safely, please make sure to fully
understand the contents of this manual before using the product.
※ Some contents of this manual may be subject to change without prior notice for the
purpose of improving the quality, etc.
2. General Information and Features
(1) Introduction
The electric actuator HQ-005 RBP model provides stable and efficient operation to quarter-turn
valves and dampers and, in case of a power failure, emergency operations are possible with
lithium polymer batteries inside the actuator.
- Actuator operation is still possible even when the power is cut off, either by automatic
operation according to user setting or by external operation command.