
SMOKE VENT
Symbols and illustrations
Important information and technical notes are emphasised in order
to illustrate the correct operation.
Symbol Meaning
means "important note";
information on avoiding material damage, understanding
a concept or optimising working processes
means "additional information"
XSymbol for an action: Here you have to do something.
XObserve the sequence if there are several action steps.
Safety instructions
àThe RWA button may only be used in combination with GEZE
emergency power control units E 260 N (VdS), MBZ 300, THZ
and THZ Comfort.
àConnection is made in accordance with the wiring diagram
for the emergency power control unit.
àLaying and connection of cables may only be carried out by
an approved electrician.
XObserve any conditions prescribed by the local re brigade.
XApply the sticker with details of the RWA button number
onto the inside of the RWA button on site.
XProtect the RWA button from building dirt.
XAttach the wiring diagram in the RWA button.
Brief description
àThe RWA button FT4 K-24V DC is used for manual
triggering in the event of a hazard (re).
àSurface-mounted housing
àSwitching power max. 100 mA at 24 V DC.
àGlass pane replaceable.
àColours available:
àorange (similar to RAL 2011)
àred (similar to RAL 3000)
àblue (similar to RAL 5009)
àgrey (similar to RAL 7035)
àyellow (similar to RAL 1018)
Installation
The RWA button must be installed in a clearly visible
position in the stairwell or corridor and must not be
concealed by an open door leaf.
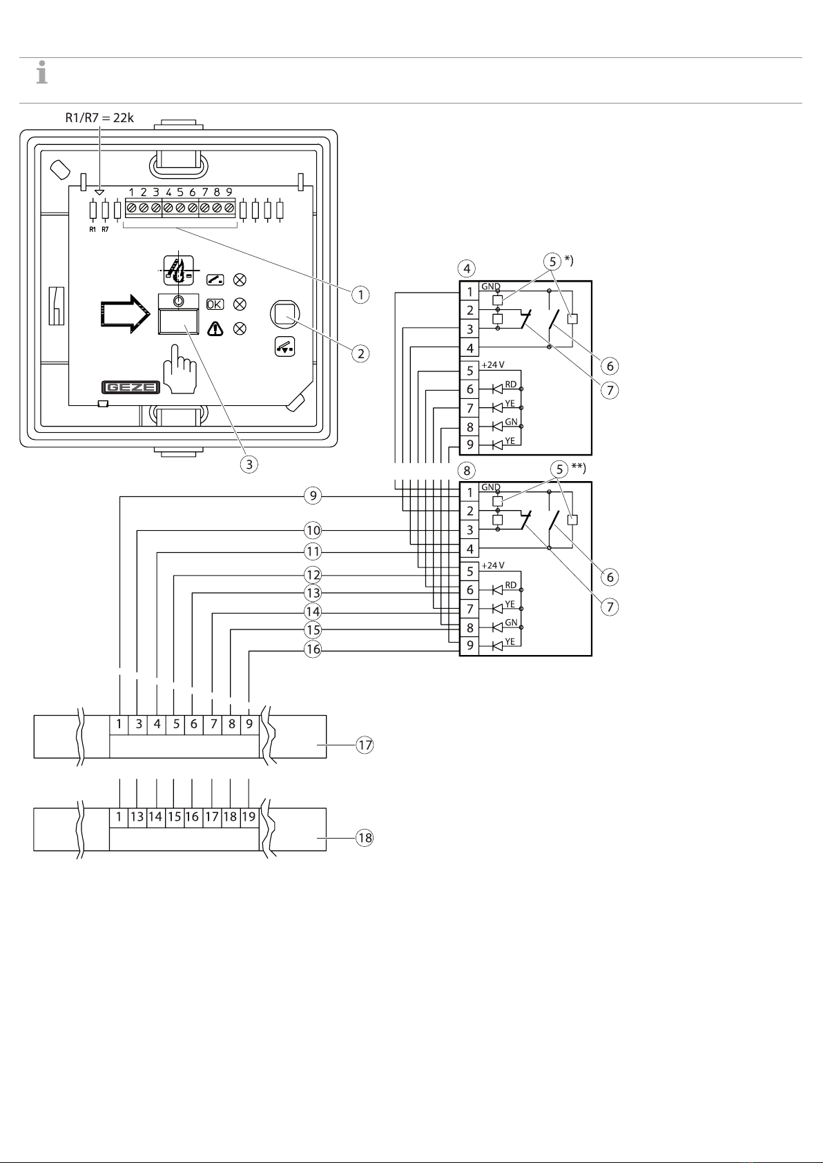
1 To the emergency power control unit or branch box
4 × 2 × 0.8 with screening
2 Depth 32 mm
3 Distance RWA button – oor
4 To the branch box of the next RWA button FT4 K-24 V
DC 4 × 2 × 0.8 with shield
5 Sticker "Smoke vent"
Initial operation
XConnect the RWA button according to the wiring diagrams
for the emergency power control unit used.
XTest function.
XApply the "Smoke vent" sticker in the required language.
XAfter the successful function test, open the door of the RWA
button and remove the card cover from behind the glass pane.
RWA button
FT4 K 24 V DC
136257-01
GB Wiring diagram