DISCONNECT POWER BEFORE SERVICING
IMPORTANT •RECONNECT ALL
GROUNDING DEVICES
ALL PARTS OF THIS APPLIANCE CAPABLE OF
CONDUCTING ELECTRICAL CURRENT ARE
GROUNDED. IF GROUNDING WIRES, SCREWS,
STRAPS, CLIPS, NUTS OR WASHERS USED TO
COMPLETE A PATH TO GROUND ARE REMOVED
FOR SERVICE, THEY MUST BE RETURNED TO
THEIR ORIGINAL POSITION AND PROPERLY
FASTENED.
GROUNDING SPECIFICATIONS
Leakage Current 0.5 mA. (Max.)
Ground Path Resistance 0.14 (MAX.)
INSTALLATION REQUIREMENTS
ELECTRICAL
Power Source 120 VAC, 60 Hz.
Line Current 13.5 Amps. (1580Watts)
Over Current Protection 15-20 Amps *
* Requires 120 Volt, 15-20 Amp. parallel,
grounded separate circuit.
Working Voltage 105-130 VAC.
MICROWAVE LEAKAGE TEST
1. Place 275 ml. water in 600 ml. beaker
(WB64
X
5010)
2. Place beaker in center of oven shelf.
3. Set meter to 2450 MHz scale.
4. Turn oven "on" for 5 minute test.
5. Hold probe perpendicular to surface being
tested and scan surfaces at rate of one
inch/sec.
Test the following areas:
•
Entire perimeter of door and control panel
•
Viewing surface of door window
•
Exhaust vents
6. Maximum leakage 4 MW/CM2
7. Record data on service invoice and
microwave leakage report.
NOTE :
Maximum allowable leakage is 5 MW/
CM2. 4 MW/CM2is used to allow for
measurement and meter accuracy.
Inform the manufacturer of any oven found to
have emission in excess of 5 MW/CM2. Make
repairs to bring the unit into compliance at no
cost to owner and try to determine cause.
Instruct owner not to use oven until it has been
brought into compliance.
HIGH VOLTAGE CAPACITOR
The high voltage capacitor has an internal shunt
resistor to automatically discharge the capacitor
when the oven turns "off". Under normal
operation the capacitor should fully discharge
within 30 seconds.
STANDARD TEST LOAD
Test load will be 1 liter (1000ML) of water with an
initial temperature of 59°~75° in a 1000 ml beaker
(WB64
X
0073 or Robonar 14882).
PERFORMANCE TEST
1. Record initial water temperature.
2. Run at high power for 2:03.
3. Record end water temperature.
The minimum difference between the initial
and ending temperature should be:
30° @ 120 V
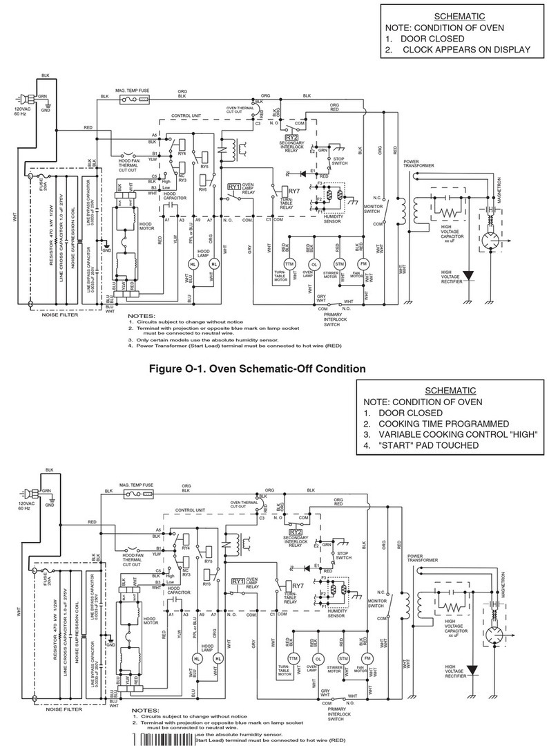
INTERLOCKS(DOOR Latch Switches)
Interlocks are designed as follows:
•
Primary -Bottom switch operated by bottom
latch pawl connected to line (L) leg.
HOW TO TEST INTERLOCKS
Disconnect power, open control panel, and dis-
charge capacitor.
Primary
1. Check Continuity of Com and N.O.:
•Door Closed -0Ω
•Door Open - ∞Ω
MONITOR SWITCH
The monitor switch is located between the top
and bottom interlocks. The monitor switch is
operated indirectly by the bottom latch pawl.
HOW TO TEST MONITOR
1. Disconnect power, open control panel, and
discharge capacitor.
2. Disconnect monitor switch leads, and test at
terminals:
•Door Closed -∞Ω
•Door Open - 0Ω
3. Reconnect switch wiring.
4. Test Circuit Operation:
A) Connect temporary jumper across relay
contacts and primary switch to simulate
shorted switch contacts. Locate con-
venient connections in circuit to be certain
COM and N.O. terminals are used.
B) Connect OHM meter (Low Scale) across
the two line terminals of appliance power
cord.
Continuity must show:
•Door Close -Some Ω
•Door Open -0 Ω
C) Remove 20 Amp. Fuse -Circuit must open
(∞Ohms). If not, check wiring of monitor
and interlock circuits.
5.
Warning
: After test, remove temporary
jumpers and reconnect monitor switch leads.
FUSE
HOW TO ADJUST INTERLOCKS
The switch housing is adjustable for door fit and
switch operation.
1. Disconnect power, open control panel, and
discharge capacitor.
2. Loosen switch housing mounting screw at en-
larged hole in vertical flange.
3. Adjust each switch housing for proper switch
operation, and door fit. Retighten screws.
4. IMPORTANT - CHECK FOR MICROWAVE
LEAKAGE AFTER ANY ADJUSTMENT.
CAUTION !
When safety interlocks and monitor switches are
repaired or replaced, check microwave leakage
and distance between door and cavity of micro-
wave as described below.
1. Use a piece of paper 0.02 inch thick, 1 inch
wide and 4 inches long (a dollar bill folded in
half twice lengthwise is about this size).
2. Open the door and place the paper between
the door and front frame of the oven cavity.
3.Close the door to capture it between the door
and the cavity front frame.
4. Draw the paper from between the door and
cavity (check at bottom and sides also) if
there is resistance to the removal of the paper
then the distance is correct.
5. Perform microwave leakage check, if leakage
does not exceed 4 MW/CM2it is performing
properly.
AUTOMATIC FAN FEATURE
Exhaust fan turns "ON" (low speed)
automatically during some surface unit heavy
use conditions. (Cannot be turned off manually -
will turn off automatically.) May stay on up to 15
mins. after range and lower oven controls are
turned off.
HOOD THERMOSTAT
Single pole thermostat mounted on R.H. side
duct in control compartment. Contacts close at
approx. 158°F.
BOTTOM THERMOSTAT
Single pole thermostat mounted on base plate.
Contacts open at approx. 248 °F
DOOR ASSEMBLY
The door assembly is serviceable as an
assembly or with parts.
ADJUSTMENT (Alignment with Control Panel)
Remove top grille and bottom cover. Loosen
top and bottom hinge screws to adjust.
Retighten screws.
IMPORTANT SAFETY NOTICE
THIS INFORMATION IS INTENDED FOR USE
BY INDIVIDUALS POSSESSING ADEQUATE
BACKGROUNDS OF ELECTRICAL ELEC-
TRONIC AND MECHANICAL EXPERIENCE.
ANY ATTEMPT TO REPAIR A MAJOR
APPLIANCE MAY RESULT IN PERSONAL
INJURY AND PROPERTY DAMAGE. THE
MANUFACTURER OR SELLER CANNOT BE
RESPONSIBLE FOR THE INTERPRETATION
OF THIS INFORMATION, NOR CAN IT ASSUME
ANY LIABILITY IN CONNECTION WITH ITS
USE.
WARNING!
Always be certain the capacitor is
discharged before servicing. Mechanically
discharge by placing an insulated handle
screwdriver between the diode connection of
the capacitor and oven chassis ground.
NOTE:
Use screw head close to capacitor
to insure ground metal contact.
TO PREVENT ELECTRICAL SHOCK, USE EX-
TREME CAUTION WHEN DIAGNOSING OVEN
WITH OUTER CASE REMOVED AND POWER
"ON". THE HIGH VOLTAGE SEC-TION OF THE
POWER SUPPLY, INCLUDING FILAMENT LEADS
IS 4000 VOLTS POTEN-TIAL WITH RESPECT TO
GROUND.
MICROWAVE LEAKAGE TEST
A microwave leakage test must be performed
any time a door is removed, replaced, disas-
sembled, or adjusted for any reason.
THE MAXIMUM LEAKAGE IS
4 MW/ CM2.
WARNING!
When 20 Amp. fuse is blown due
to operation of the monitor switch, the monitor
switch must be replaced. Also replace relays
and / or interlock switches when continuity
check shows contacts shorted.
PRECAUTIONS TO BE
OBSERVED BEFORE AND
DURING SERVICING TO
AVOID POSSIBLE
EXPOSURE TO
EXCESSIVE MICROWAVE
ENERGY
A. MICROWAVE EMISSION CHECK
SHOULD BE PERFORMED PRIOR TO
SERVICING IF THE OVEN IS
OPERATIVE.
B. DO NOT OPERATE OR ALLOW THE
OVEN TO BE OPERATED WITH THE
DOOR OPEN.
C. IF THE OVEN OPERATES WITH THE
DOOR OPEN: 1) INSTRUCT THE USER
NOT TO OPERATE THE OVEN AND 2)
CONTACT THE MANUFACTURER AND
THE CENTER FOR DEVICES AND
RADIOLIGICAL HEALTH IMMEDIATELY.
D. MAKE THE FOLLOWING SAFETY
CHECKS ON ALL OVENS TO BE SER-
VICED BEFORE ACTIVATING THE
MAGNETRON OR OTHER MICROWAVE
SOURCE, AND MAKE REPAIRS AS
NECESSARY:
1. INTERLOCK OPERATION
2. PROPER DOOR CLOSING
3.SEAL AND SEALING SURFACES
(ARCING, WEAR, AND OTHER
DAMAGE)
4.DAMAGE TO OR LOOSENING OF
HINGES AND LATCHES
5. EVIDENCE OF DROPPING OR ABUSE
E. BEFORE TURNING ON MICROWAVE
POWER FOR ANY SERVICE TEST OR
INSPECTION WITHIN THE MICROWAVE
GENERATING COMPARTMENTS,
CHECK THE MAGNETRON, WAVE
GUIDE OR TRANSMISSION LINE, AND
CAVITY FOR PROPER ALIGNMENT,
INTEGRITY, AND CONNECTIONS.
F. ANY DEFECTIVE OR MISADJUSTED
COMPONENTS IN THE INTERLOCK,
MONITOR, DOOR SEAL, AND MICRO-
WAVE GENERATION AND TRANSMIS-
SION SYSTEMS SHALL BE REPAIRED,
REPLACED, OR ADJUSTED BY PRO-
CEDURES DESCRIBED IN THIS
MANUAL BEFORE THE OVEN IS
RELEASED TO THE OWNER.
G.
A MICROWAVE LEAKAGE CHECK TO
VERIFY COMPLIANCE WITH THE
FEDERAL PERFORMANCE STANDARD
SHOULD BE PERFORMED ON EACH
OVEN PRIOR TO RELEASE TO THE
OWNER.
MICROWAVE OVEN HOODS
316137215
• TECHNICAL DATA SHEET •