
CONNECT OPERATOR TO POWER SUPPLY AND INSTALL CONTROL STATION
Door Arm
Center Stile
Door
Bracket Reinforcement
Brace
Trolley
6
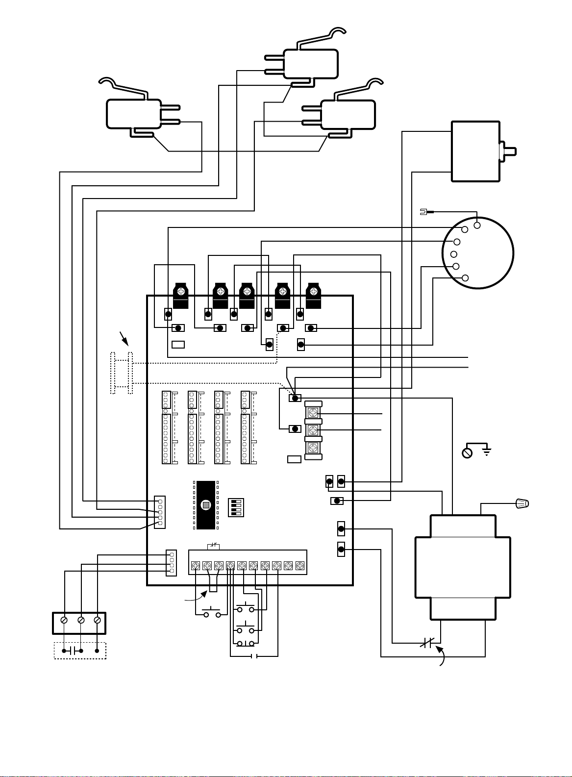
11. Complete the electrical connections to operator and
control station (Refer to Control Connection Diagram,
Pg. 20). Fasten the control station to the wall.
FASTEN THE WARNING NOTICE BESIDE OR
BELOW THE PUSH BUTTONS.
12. Apply power to operator. Press either the OPEN or
the CLOSE push button and observe direction of
trolley travel. Press the STOP button.
If trolley did not move in the correct direction, check
for improper wiring at control station or between
opener and control station.
If the operator is three phase and control station
wiring is correct, exchange any two of the three
incoming power leads.
CONNECT DOOR ARM AND BRACKET
14. With door CLOSED, snap door arm onto operator
trolley. Position door bracket against reinforced
center stile of top section of door. Make sure arm is
straight and centered on stile. Mark bracket holes.
Drill and fasten with 5/16" bolts.
NOTE 1: Choose a set of holes which aligns door
arm in a near vertical position.
NOTE 2: If door strut interferes with placement of
door bracket, position bracket below strut. DO NOT
CUT OR MODIFY STRUT.
Attach door arm to door bracket using 3/8"-16x1" screw
and lock nut.
WARNING
DISCONNECT POWER AT THE FUSE BOX BEFORE
PROCEEDING.
OPERATOR MUST BE PROPERLY GROUNDED AND
CONNECTED IN ACCORDANCE WITH LOCAL
ELECTRICAL CODES. THE OPERATOR SHOULD BE
ON A SEPARATE FUSED LINE OF ADEQUATE
CAPACITY.
ALL ELECTRICAL CONNECTIONS MUST BE MADE
BY A QUALIFIED INDIVIDUAL.
CAUTION
TO AVOID DAMAGE TO DOOR AND OPERATOR,
MAKE ALL DOOR LOCKS INOPERATIVE. SECURE
LOCK(S) IN "OPEN" POSITION.
IF THE DOOR LOCK NEEDS TO REMAIN
FUNCTIONAL, INSTALL AN INTERLOCK SWITCH.
WARNING
INSTALL THE CONTROL STATION WHERE THE
DOOR IS VISIBLE, BUT AWAY FROM THE DOOR AND
ITS HARDWARE. IF CONTROL STATION CANNOT BE
INSTALLED WHERE DOOR IS VISIBLE, OR IF ANY
DEVICE OTHER THAN THE CONTROL STATION IS
USED TO ACTIVATE THE DOOR,
A REVERSING
EDGE MUST BE INSTALLED ON THE BOTTOM OF
THE DOOR.
FAILURE TO INSTALL A REVERSING
EDGE UNDER THESE CIRCUMSTANCES MAY
RESULT IN SERIOUS INJURY OR DEATH TO
PERSONS TRAPPED BENEATH THE DOOR.
CAUTION
DO NOT ALLOW TROLLEY TO OVERRUN FRONT
IDLER SPROCKET OR RUN INTO OPERATOR HEAD.
LIMIT SWITCHES MAY NOT BE IN THE PROPER
POSITIONS. (See Limit Adjustments).
CAUTION
REINFORCE CENTER STILE WITH A VERTICAL
BRACE. USE A PIECE OF ANGLE IRON THAT WILL
SPAN THE HEIGHT OF TOP PANEL. DO NOT CUT
HORIZONTAL STRUT.
If electrical problems persist, call our Toll Free number
(1-800-528-6563) for assistance.
13. Operate push button so that the trolley moves forward
(toward close position). Press STOP button when
trolley is approximately 10" from front wall.
REFER TO MASTER WIRING DIAGRAM.
MAKE CONNECTION THROUGH THE 1-1/16" DIA. LABELED HOLE. DO NOT RUN CONTROL WIRES IN THE SAME
CONDUIT AS THE POWER WIRES.
WARNING
TO PREVENT ENTRAPMENT
DO NOT START DOOR DOWNWARD
UNLESS DOORWAY IS CLEAR
OPEN
CLOSE
STOP
Control Station
WARNING Notice
Push
Buttons