
4
Bestimmungsgemäßer Gebrauch
Hardware und Software der Mini-SPS dürfen nur für die
beschriebenen Einsatzfälle und nur in Verbindung mit
den von BARTH Elektronik GmbH freigegebenen Kom-
ponenten verwendet werden.
Sicherheitshinweise
Anschluss und Inbetriebnahme der Mini-SPS darf aus-
schließlich durch qualiziertes Personal erfolgen.
Vor allen Arbeiten ist die völlige Spannungsfreiheit der
Mini-SPS sicherzustellen. Netzspannung kann lebens-
gefährlich sein! Kurzschlüsse können Kabelbrände,
Explosionen und schwere Verbrennungen verursachen!
Haftungsausschluss
BARTH Elektronik GmbH übernimmt keine Gewähr
für die Einsatz- und Funktionsfähigkeit der Produk-
te, wenn von dieser Anleitung abgewichen wird. Da
die Einhaltung dieser Anleitung und der Bedingungen
und Methoden der Installation, des Anschlusses, dem
Betrieb, der Verwendung und der Wartung der Produk-
te von BARTH Elektronik GmbH nicht kontrolliert oder
überwacht werden kann, übernimmt BARTH Elektronik
GmbH keine Haftung für daraus resultierende Schä-
den. Die Verwendung im öffentlichen Straßenverkehr
erfolgt auf eigene Gefahr.
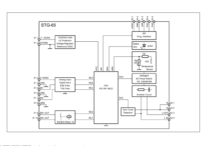
Elektrischer Anschluss
Die STG-65 verfügt über insgesamt drei Steckverbinder mit
den Bezeichnungen X1, X2 und X3. Der 10-polige Steckver-
binder X1 beinhaltet die Anschlüsse für die Spannungsver-
sorgung, alle Steuereingänge sowie einen potenzialfreien
Relaisausgang. Der erste Kontakt jedes Steckverbinders
ist im Anschlusslayout mit einem schwarzen Punkt gekenn-
zeichnet. Der 4-polige Stecker X2 enthält die Netzspan-
nungsanschlüsse für für den Lastkreis der Mini-SPS. Die
Programmierung der Mini-SPS erfolgt über den Steckver-
binder X3.
Die detaillierte Belegung aller Steckverbinder ist in der
nachfolgenden Tabelle aufgeführt.
Bitte benutzen Sie zum Anschluss der Mini-SPS nur die
mitgelieferten Steckverbinder! Beachten Sie zu diesem
Thema unbedingt die nachfolgenden Sicherheitshin-
weise, da die Anschlüsse dieser Schnittstelle gegen-
über Überspannung und statischer Entladung (ESD)
nicht geschützt sind!
Zum Anschluss der Mini-SPS können ein- und mehrdrähtige
Leiter (Litzen) verwendet werden. Die empfohlene Abisolier-
länge beträgt 9..10 mm. Drücken Sie den orangefarbenen
Betätiger der Federzugklemme und führen Sie den Leiter
in die Klemme ein. Anschließend lassen Sie den Betätiger
wieder los und der Leiter ist verriegelt.
Verwenden Sie zum Anschluss keine Aderendhülsen!
Der Lastkreis der Mini-SPS muss über eine 5A-Siche-
rung oder einen Automaten abgesichert werden.
ACHTUNG, NETZSPANNUNG!