PrtCode:66250390.doc 03/12/2007 Rev.1.5 Pag.2/8
SETTINGS IMPOSTAZIONE
The video system in use, the answer mode and the operation of the ser-
vice buttons are configured through the 10 way and 3 way dip-switches on
the back of the videophone inside the hole for connection board housing.
Il tipo di sistema video, la modalità di risposta alle chiamate e le funzioni
dei tasti di servizio sono impostate tramite i dip switch a 10 e 3 vie acces-
sibili nella parte posteriore del videocitofono all’interno dell’incavo di allog-
giamento della scheda di connessione.
Answer mode, service button operation and video mode Modo di risposta, funzione tasti di servizio e modo video
Coax
Default
Settings
Balanced
Default
Settings
Switches
Switch
Status
Stato
Factory
Default
Settings
Function
Funzione
Terminal
Morsetto
Button
Pulsante
Answer Mode Setup – Configurazione Modo Risposta
ON, OFF Incoming call switches on the monitor
La chiamata accende il monitor del videocitofono
1,2 OFF, OFF Incoming call does not switch on the monitor
La chiamata non accende il monitor del videocitofono
Service Push Buttons Operating Mode Setup – Configurazione Funzionamento Pulsanti di Servizio
ON, OFF Recall command
Auto-accensione
3,4 OFF, ON Dry contact between terminal 18 & 16
Collegamento interno con il morsetto comune 16
18
ON, OFF Recall command
Auto-accensione
5,6 OFF, ON Dry contact between terminal 17 & 16
Collegamento interno con il morsetto comune 16
17
ON, OFF Recall command
Auto-accensione
7,8 OFF, ON Dry contact between terminal 3& 16
Collegamento interno con il morsetto comune 16
3
Video Mode Setup – Configurazione Modo Video
ON, ON Coax video signal
Segnale video coassiale
11 = V
12 = M
9,10 OFF, OFF Balanced video signal
Segnale video bilanciato
ON, ON, ON Balanced video signal
Segnale video bilanciato
11 = V1, 12 = V2 *
1,2,3 ON, OFF, OFF Coax video signal
Segnale video coassiale
11 = V
12 = M
11,12
Table 1 / Tabella 1
Notes Note
In case of more videophones in a parallel connection in a coax video
door entry system, put (only for videophones in parallel) the switch 1 of
the 3 way dip switch to OFF for all videophone except for the last in con-
nection order (i.e. End of line).
In caso di più videocitofoni in parallelo in un sistema video coassiale,
impostare, solo per quelli in parallelo, lo switch 1 del dip-switch a 3 vie in
posizione OFF per tutti ad eccezione dell’ultimo in ordine di collegamen-
to.
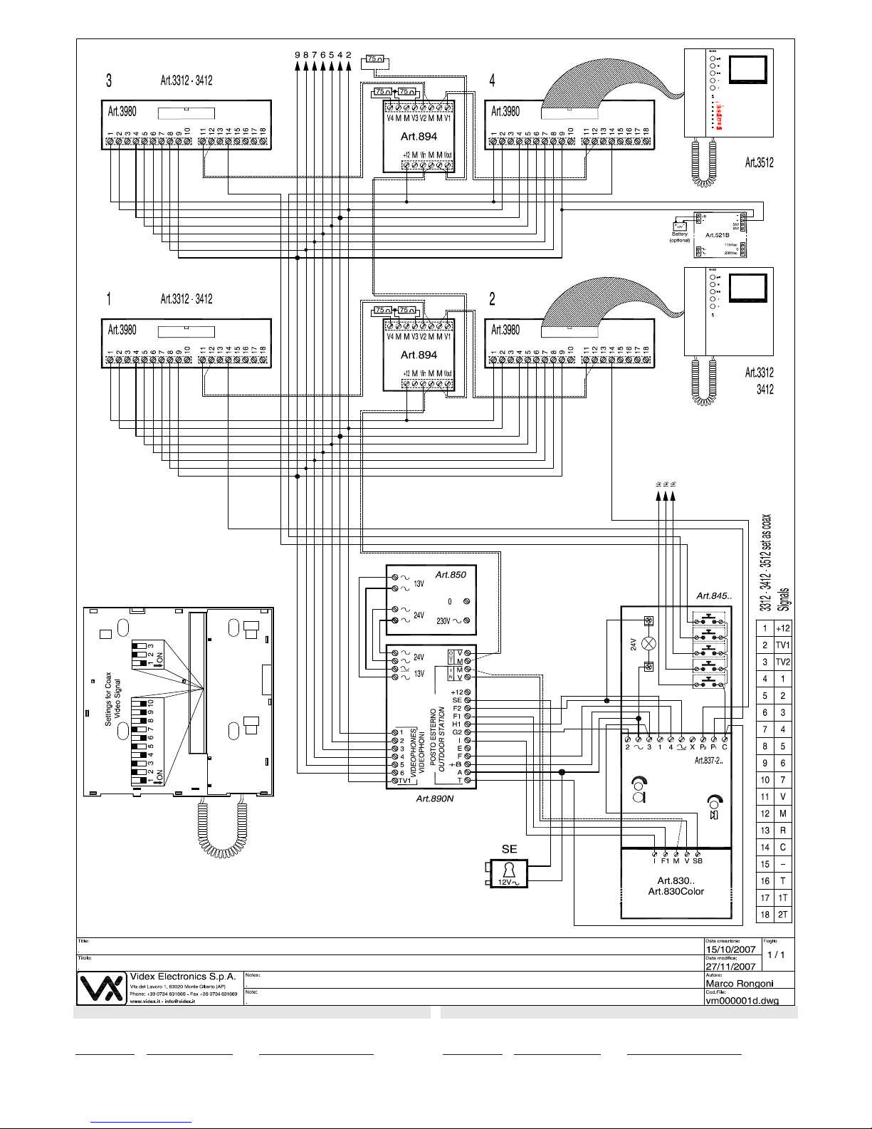
SIGNALS ON PCB CONNECTION BOARD SEGNALI SCHEDA DI CONNESSIONE
* Remove the resistor
R1 if fitted.
* Rimuovere la resisten-
za R1 se presente.
1 +12V
+12V output to supply the video distributor (Art.894) / +12V
input to supply memory board (only 3512)
2 TV1 Recall – button
3 TV2 See table 1 – button
4 1 Positive power input +15÷20Vdc 0,75A
5 2 Door opening command – button
6 3 Speech output
7 4 Speech input
8 5 Speech ground
9 6 Negative power input (ground)
10 7 Local call input (electronic call tone)
V Coax video signal input 0,8-1,5 Vpp (see table 1)
11 V1 Balanced video signal input sync. –(see table 1)
M Coax video signal ground (see table 1)
12 V2 Balanced video signal sync. +(see table 1)
13 R Speech common for intercommunicating systems
14 C External call input (electronic call tone)
15 – Speech ground for intercommunicating systems
16 T Service push buttons common ( ,,)
17 1T See table 1 – button
18 2T See table 1 – button
1 +12V
Uscita +12V per alimentazione distributore video (Art.894) /
ingresso +12V per alimentazione memory board (solo 3512)
2 TV1 Auto-accensione – pulsante
3 TV2 Vedi tabella 1 – pulsante
4 1 Ingresso positivo alimentazione +15÷20Vdc 0,75A
5 2 Comando per azionamento apri-porta – pulsante
6 3 Uscita fonia
7 4 Ingresso fonia
8 5 Massa fonia
9 6 Ingresso negativo alimentazione (massa)
10 7 Ingresso per chiamata di piano (nota elettronica)
V Ingresso segnale video 0,8-1,5 Vpp (Vedi tabella 1)
11 V1 Ingresso segnale video bilanciato sync. –(Vedi tabella 1)
M Massa segnale video (Vedi tabella 1)
12 V2 Ingresso segnale video bilanciato sync. +(Vedi tabella 1)
13 R Comune fonia intercomunicante
14 C Ingresso per chiamata da esterno (nota elettronica)
15 – Massa fonica per impianti intercomunicanti
16 T Comune pulsanti di servizio ( ,,)
17 1T Vedi tabella 1 – pulsante
18 2T Vedi tabella 1 – pulsante
Table 2 / Tabella 2
TECHNICAL SPECIFICATION SPECIFICHE TECNICE
Voltages
Videophone: 20Vdc (+2 -5V)
Memory board (solo 3512): 12Vdc (+1 -4V)
Current consumption Stand-by When operating
Videophone (3312,3512): 0 mA 400mA max
Videophone (3412) 0 mA 500mA max
Memory board (solo 3512): 110 mA 110mA max
Tensioni d’alimentazione
Videocitofono: 20Vdc (+2 -5V)
Memory board (solo 3512): 12Vdc (+1 -4V)
Assorbimento a riposo in funzione
Videocitofono (3312,3512): 0 mA 400mA max
Videocitofono (3412) 0 mA 500mA max
Memory board (solo 3512): 110 mA 110mA max
The product is CE marked demonstrating its conformity and is for distribution within all
member states of the EU with no restrictions.
This product follows the provisions of the European Directives
89/336/EEC & 92/31/EEC (EMC),
73/23/EEC (LVD) and 93/68/EEC (CE marking).
Il prodotto è marchiato CE a dimostrazione della sua conformità e può essere distribuito
liberamente all’interno dei paesi membri dell’unione europea EU.
Questo prodotto è conforme alle direttive Europee
89/336/EEC & 92/31/EEC (EMC),
73/23/EEC (LVD) e 93/68/EEC (Marcatura CE).
*