
5
Part No. 000783, 24-m09-2015 Infinity and Infinity HD Planning Guide
Infinity/Infinity HD specifications 2-
Specification type Specification data
Load capacity Infinity: 750 lb (341 kg), 950 lb (431 kg) or 1000 lb (454 kg)
Infinity HD: 1400 lb (635 kg)
Rated speed 36 ft/min (0.18 m/s) nominal
Maximum travel 50 ft (15.24 m) – confirm with local code
Maximum # of stops 6 stops
Pit depth required Infinity: 8” (203 mm) minimum up to 96” (2438 mm)
Infinity HD: 12” (305 mm) minimum up to 96” (2438 mm)
Minimum overhead clearance 92” (2337 mm) for standard 80” cab; 96” (2438 mm) for 84” cab, 108” (2743 mm) for 96” cab
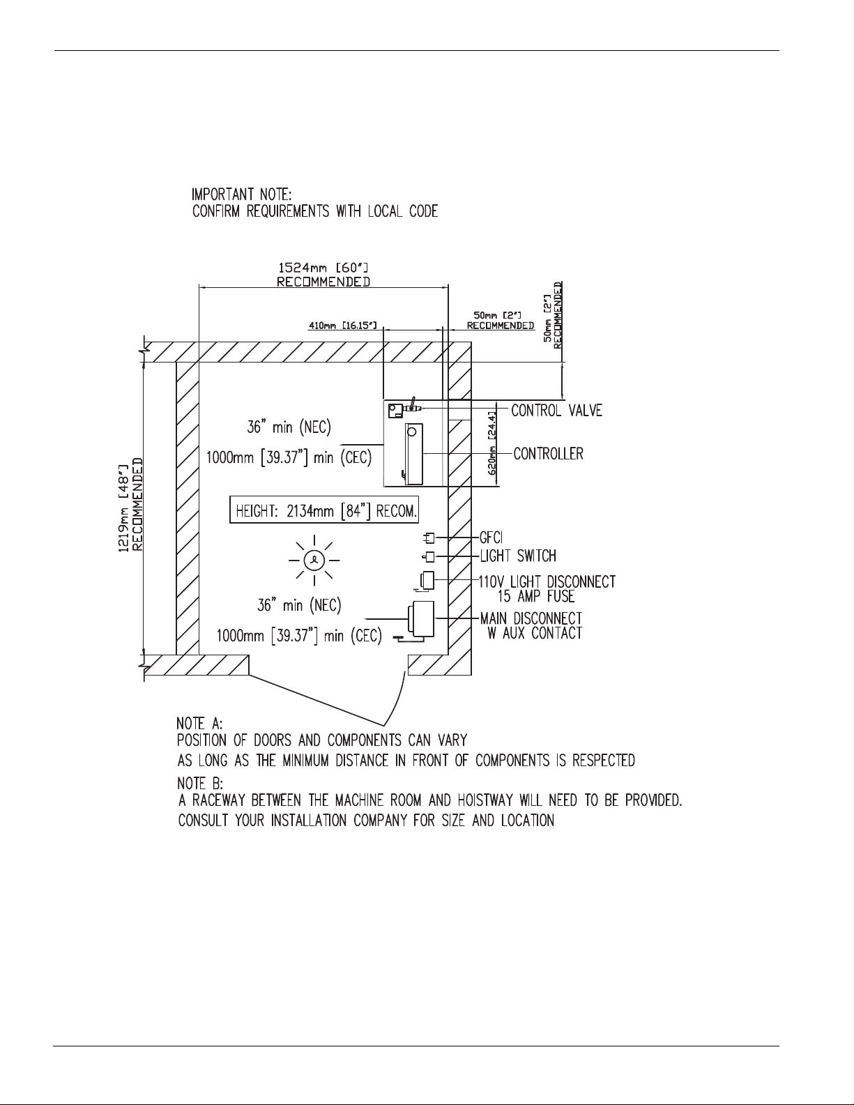
Power supply (circuit to be supplied by others)
NOTE: Amperage may vary depending on
individual units. Verify requirements prior to
installation of power supply.
North American: 208 volt, three-phase, 30 amps, 60 Hz or 230 volt, single-phase, 30 amps, 60 Hz
NOTE: 60 Amps for Infinity HD
International: 220 volt, single-phase, 40 amps, 50 Hz
Lighting supply (circuit to be supplied by
others)
North American: 115 volt, 60 Hz, 15 amps
International: 220 volt, 50 Hz 15 amps
Motor Infinity: 3 HP (2.24 kW)
Infinity HD: 5 HP (3.73 kW)
Drive system 1:2 cable hydraulic
Control system Automatic user interface
Solid state electronics with relay logic motor controls
Noise level (for typical installation) 74.0 dBA; measured at a height of 1m, distance of 1m, in front of tank, in closed machine room
Daily cycle Normal: 30
Heavy: 75
Excessive: 100
Maximum starts in 1 hour on standard installation: 15
NOTE: Please consult your Sales Representative if there a chance you may exceed these amounts.
Cab size Infinity Type 1L, 1R, 2, 3, 4, and 5:
• 36” x 48” (914 mm x 1219 mm)
• 36” x 54” (914 mm x 1372 mm)
• 36” x 60” (914 mm x 1524 mm)
• 40” x 54” (1016 mm x 1372 mm)
Infinity HD Type 1L, 1R, 2, 3, 4 and 5:
• 48” x 60” (1219 mm x 1524 mm)
Cab panel finish Solid melamine or MDF panels (standard)
Unfinished veneer (optional)
Solid hardwood raised panels (optional)
Hall call station and control panel finish Clear or bronze anodized aluminum (standard)
Stainless steel or brass (optional)
Rectangular (standard) or oval (optional) hall stations, keyless (standard) or keyed (optional)
Alpha-numeric button marking (optional)
Standard features Anti-creep device
Automatic cab on/off lighting
Cab gate safety switch
Car top stop switch
In car digital floor indicator
Clear or bronze anodized aluminum cab entrance trim and handrail
Data plates, capacity tags and rope tags
Emergency stop and alarm buttons
Emergency battery back-up for lighting, alarm and emergency lowering
Upper and lower terminal limits
Magnetic floor selection, stopping and re-levelling
Manual reset slack rope safety switch
Mechanical rail shoring blocks
Negative pressure switch
Pit switch
Pump run timer
Rail sections (8 ft optional or 16 ft standard)
Two 12 V, 4 AH, sealed no maintenance batteries with 24 V, 4 amp Smart Charge™ battery charge
Unfinished plywood sub-floor
Variable speed pressure compensated valve with manual lowering
White ceiling with recessed incandescent down lights
Options 84” (2133 mm) or 96” (2438 mm) high cab
Automatic gate operator (accordion gates only)
Automatic swing door operator
Phone cabinet
Hose with flow control valve (15 ft, 20 ft or 25 ft)
Interlocks for doors by others
Keyed on/off control panel and hall stations
Light screens
Pipe rupture valve
Buffer springs (13” pit depth minimum)
Split cylinder for travel over 384” (9754 mm)
Auto slim doors