
5837 1GB
INDEX
1. BURNER DESCRIPTION
One, two, third stage heavy oil burner.
1.1 BURNER EQUIPMENT
Flexible tubes . . . . . . . . . . . . . . . . . . . . . . No. 2 Nipples . . . . . . . . . . . . . . . . . . . . . . . . . No. 2
Cable clamps . . . . . . . . . . . . . . . . . . . . . . No. 5 Screws . . . . . . . . . . . . . . . . . . . . . . . . . No. 4
Gasket for flange. . . . . . . . . . . . . . . . . . . . No. 1 Nozzles . . . . . . . . . . . . . . . . . . . . . . . . No. 3
Extensions (only long head). . . . . . . . . . . . No. 2
1. BURNER DESCRIPTION. . . . . . . . . . . . . . 1
1.1 Burner equipment . . . . . . . . . . . . . . . . . . . 1
2. TECHNICAL DATA . . . . . . . . . . . . . . . . . . 2
2.1 Technical data . . . . . . . . . . . . . . . . . . . . . . 2
2.2 Overall dimensions . . . . . . . . . . . . . . . . . . 3
2.3 Working field . . . . . . . . . . . . . . . . . . . . . . . 3
3. INSTALLATION . . . . . . . . . . . . . . . . . . . . . 4
3.1 Heavy oil supply line . . . . . . . . . . . . . . . . . . 4
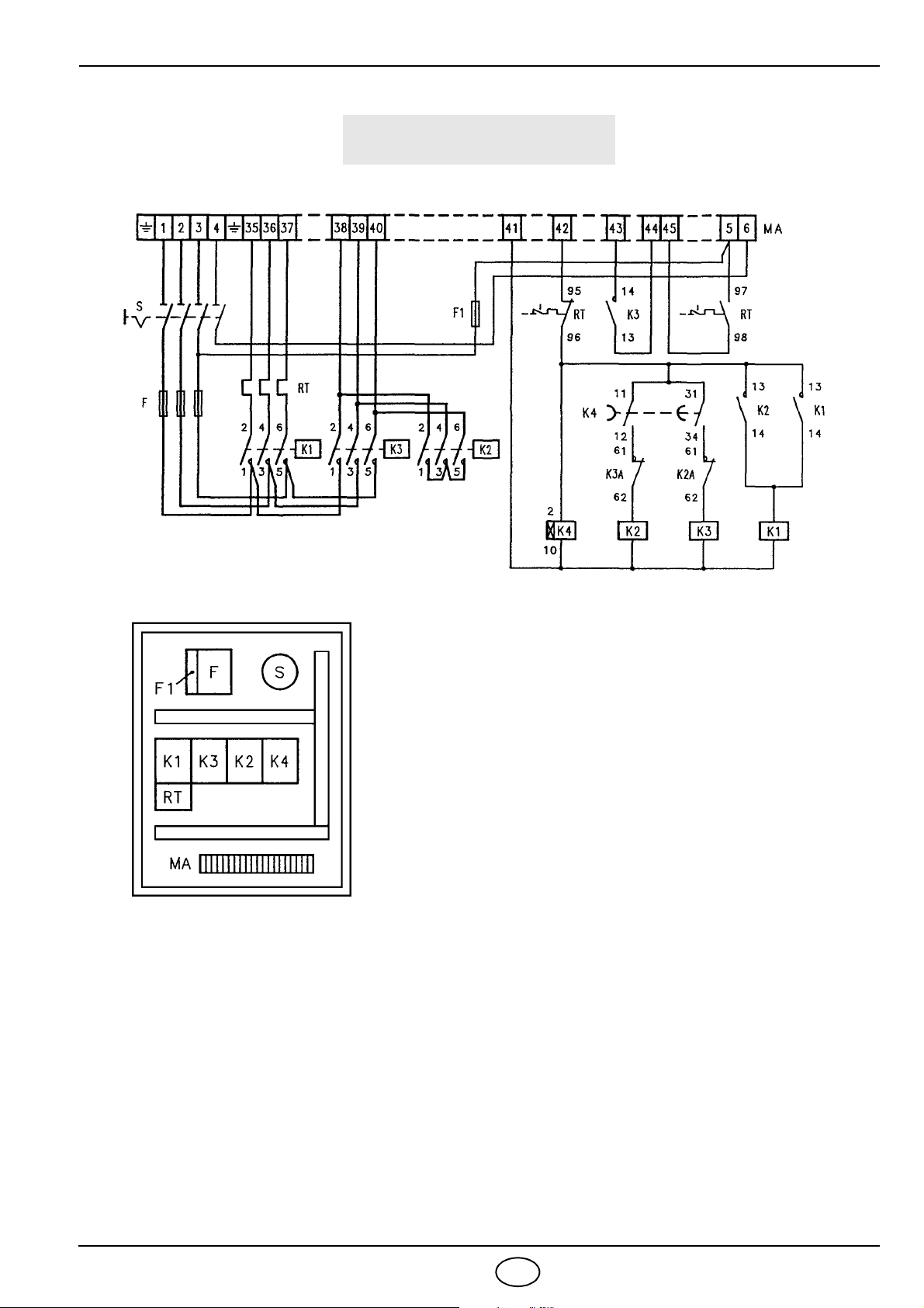
3.2 Electrical system . . . . . . . . . . . . . . . . . . . . 5
3.3 Electrical connections . . . . . . . . . . . . . . . . 8
4. WORKING . . . . . . . . . . . . . . . . . . . . . . . 10
4.1 Choice of nozzles . . . . . . . . . . . . . . . . . . 10
4.2 Pump pressure . . . . . . . . . . . . . . . . . . . . 10
4.3 Combustion head setting . . . . . . . . . . . . . . .11
4.4 Air shutters adjustments . . . . . . . . . . . . . . . .11
4.5 Spray temperature adjustment . . . . . . . . . . 12
4.6 Burner start-up cycle . . . . . . . . . . . . . . . . . 13
4.7 Three stage operation . . . . . . . . . . . . . . . . 13
4.8 Burner start-up cycle diagnostics . . . . . . . . 14
4.9 Operating fault diagnostics . . . . . . . . . . . . . 14
■The burner meets protection level of IP 40, EN 60529.
■Burner with CE marking in conformity with EEC directives: EMC 89/336/EEC, Low Voltage 73/23/EEC
and Machines 98/37/EEC.
1 - Suction line
2 - Return line
3 - Air shutter opening motor
4- Pump pressure adjustment screw
5 - Manometer plug (G1/4)
6 - Vacuometer plug (G1/4)
7 - Reset push-button of the motor overload relay
8- Electric board
9 - Cable clamps
10 - Control box reset push-button and lock-out lamp
11 - Adjustment thermostat
12 - Regulating bush for combustion head
13 - Wiring terminal board
14 - Ignition transformer
15 -Filter
16 - Valves group
17 - Manometer
18 -Lamp
19 - Commutator
20 - Low limit thermostat
21 - High limit thermostat
22 -Timer
Fig. 1