
Inlet Air Filter
Proper maintenance of the inlet air filter, located behind the front cover, will assure normal operation of
the air conditioner. If filter maintenance is delayed or ignored, the maximum ambient temperatures under
which the unit is designed to operate will be decreased.
If the compressor’s operating temperature increases above designed conditions due to a dirty or clogged
filter (or plugged condenser coil), the air conditioner’s compressor will stop operating due to actuation of
the thermal overload cut-out switch located on the compressor housing. As soon as the compressor
temperature has dropped to within the switch’s cut-in setting, the compressor will restart automatically.
However the above condition will continue to take place until the filter or coil has been cleaned. It is
recommended that power to the air conditioner be interrupted intentionally when abnormally high
compressor operating temperature causes automatic shut-down of the unit. The above described shut-
down is symptomatic of a clogged or dirty filter, thus causing a reduction in cooling airflow across the
surface of the compressor and condenser coil.
Do not run the air conditioner for extended periods of time with the filter removed. Particles of dust, lint,
etc., can plug the fins of the condenser coil, which will give the same reaction as a plugged filter. The
condenser coil is not visible through the filter opening, so protect it with a filter.
Continued operation under the above conditions can and will damage and shorten compressor life. The
air conditioner is available with an easily removable inlet filter to facilitate necessary cleaning. There
should be no reason to neglect this necessary maintenance.
How To Remove, Clean or Install a New Inlet Air Filter
RP aluminum washable air filters are designed to provide excellent filtering efficiency with a high dust
holding capacity and a minimum amount of resistance to air flow. Because they are constructed entirely
of aluminum they are lightweight and easy to service. Optimum filter performance is maintained by
recoating the filters after washing with RP Super Filter Coat adhesive. To achieve maximum performance
from your air handling equipment, air filters should be cleaned on a regular basis.
The inlet air filter is located behind the front cover. To access filter, pull ring protruding from slot in bottom
of front cover. The filter may now be cleaned or new filter installed.
Cleaning Instructions:
1. Flush the filter with warm water from the exhaust side to the intake side. DO NOT USE CAUSTICS.
2. After flushing allow filter to drain. Placing it with a corner down will assure complete drainage.
3. Recoat the filters with RP Super Filter Coat adhesive. When spraying filter do so from both sides for
maximum concentration of adhesive.
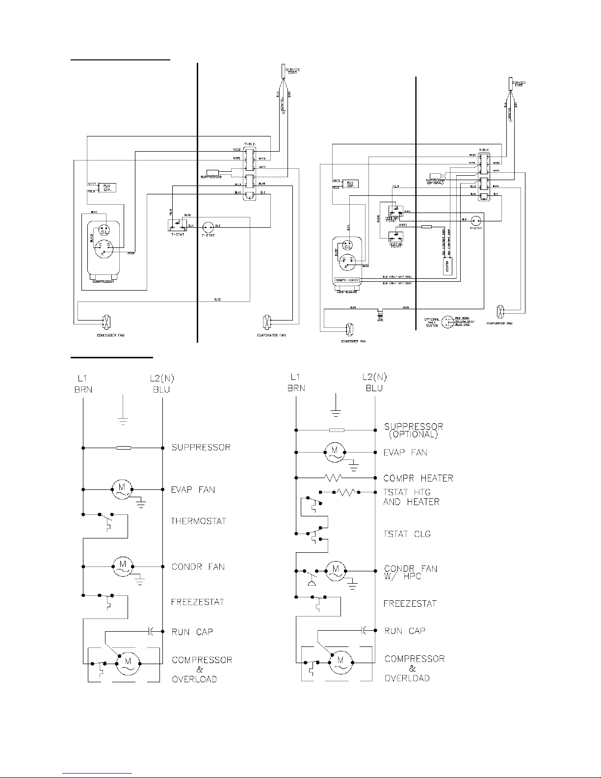
Condenser and Evaporator Fans
Fan motors require no maintenance. All bearings, shafts, etc. are lubricated during manufacturing for the
life of the fan.
Caution: Operation of the air conditioner in areas containing airborne caustics or chemicals can rapidly
deteriorate filters, condenser coils, fans and motors, etc. Contact McLean Cooling Technology for special
recommendations.
Refrigerant Loss
Each air conditioner is thoroughly tested prior to leaving the factory to insure against refrigeration leaks.
Shipping damage or microscopic leaks not found with sensitive electronic refrigerant leak detection
equipment during manufacture may require repair or recharging of the system. This work should only be
performed by qualified professionals, generally available through a local, reputable air conditioning repair
or service company.
Refer to the data on the nameplate, which specifies the type of refrigerant and the charge size in ounces.
Before recharging, make sure there are no leaks and that the system has been properly evacuated into a
deep vacuum.