
# = Fast-moving Parts 7 09/02
* = Non-Illustrated Parts
GLGF388C Publication No.
5995386611
BODY
A = GLGF388C (GLGF388CSA)
B = GLGF388C (GLGF388CQA)
POS. NO PART NO DESCRIPTION
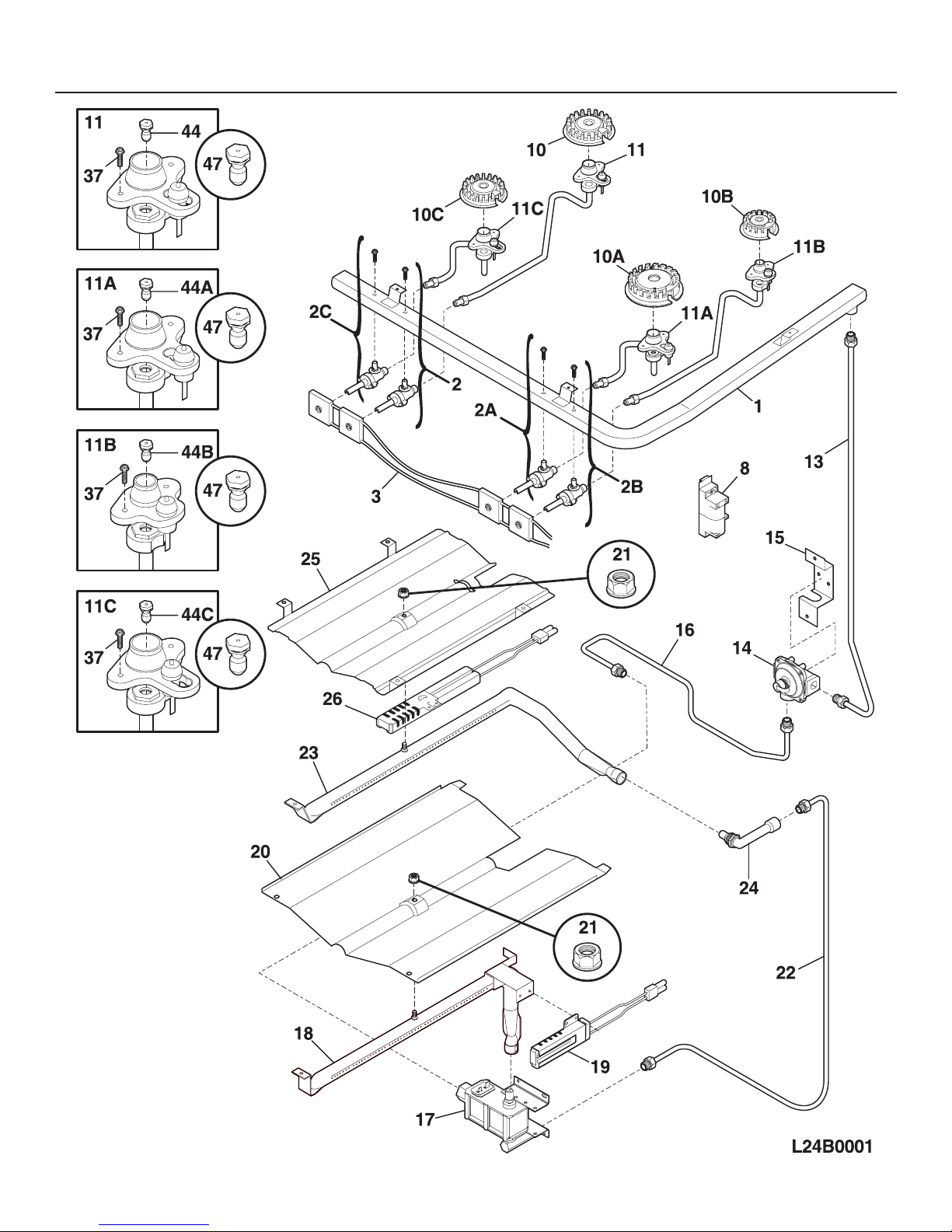
1 316029416 A B Panel,main back
2 3131314 A B Shield,oven top
3 316216402 A - Panel,bodyside ,white ,RH
3 316216403 A - Panel,bodyside ,white ,LH
3 316216406 - B Panel,bodyside ,bisque ,RH
3 316216407 - B Panel,bodyside ,bisque ,LH
3* 316021131 A - Screw,bodyside ,8-18 X 11/16 ,white
3* 316021133 - B Screw,bodyside ,8-18 X 11/16 ,bisque
4 316201402 A B Burner Box
5 316129200 A B Screw,leveling ,plastic ,with stop
6 316067902 A B Rack,oven
6A 318219500 A B Rack,broiler pan
7 316216500 A B Hinge,oven door ,RH
7A 316216501 A B Hinge,oven door ,LH
8 5303300701 A B Panel,oven bottom
9 316081900 A B Pan,broiler
10 316082000 A B Insert,broiler pan
12 316209900 A B Switch,oven light/door
14 316116400 A B Receptacle,oven light
15 5303013071 A B Bulb/Lamp,oven light
16 08011086 A B Lens,oven light ,glass
17 316087500 A B Retainer,lens
18 # 316213900 A B Latch,oven door
21 3014099 A B Spacer,bodyside
25A 5303288580 A B Shield,heat ,lower
28 3011813 A B Clip,wire ,bodyside
29 3051162 A B Glide,drawer ,front
30 316217700 A B Bracket,hinge ,RH ,main top
30A 316217701 A B Bracket,hinge ,LH ,main top
33 316232800 A B Shield,rear wall
35 316116600 A B Gasket,flue
36 316133002 A B Flue
37 # 316233900 A B Probe,oven temp
38 316051700 A B Shield,heat
39 # 3131425 A B Cord,electric power
40 3200836 A B Shield,heat baffle
40* 5303288570 A B Screw,hd shldr sqdr ,8-18 X 1/2 ,heat shield
41 316233400 A B Cover,hinge cutout ,RH
41A 316233500 A B Cover,hinge cutout ,LH
42 5303288578 A B Shield,bake burner
43 3131732 A B Screw,8-18 x 1.438 ,oven bottom
44 316246500 A B Spacer,oven door
49 316234200 A B Clip,maintop mtg ,(2)
53 5303288579 A B Shield,main front
53A 08067992 A B Shield,insulation ,front frame
53B 316211100 A B Bracket,air dam
55 316107800 A B Shield,flue
58A 316047705 A B Insulation,oven wrapper
58B 316218303 A B Insulation,oven back
58G 08067973 A B Insulation,main front
88 316232700 A B Rod,auto latch
89 # 316137500 A B Motor,latch
106 316026600 A B Bracket,motor mtg
107 316026701 A B Cover,fan
108# 316234601 A B Motor,fan
109 316136400 A B Blade,fan
110 316136500 A B Washer,fan motor
111 316136600 A B Nut,fan retainer
151 316239300 A B Shield,bodyside
161# 316211603 A B Element,convection fan ,350 W
170 5303935180 A B Anti-tip Kit,w/bracket,screw
170* 316107200 A B Bracket,anti-tip
170* 316112500 A B Template,anti-tip
170* 316116000 A B Screw,concrete ,1.75" ,anti-tip brkt
* # 316253413 A B Wiring Harness,main
* 5303305324 A - Paint,touch-up ,white
* 5304414035 - B Paint,touch-up ,bisque
* 316021108 A B Screw,cup pt ,8-18 x 0.375 ,chrome
* 5303280311 A B Screw,wafer hd sq dr ,10-32 x 0.312
* 5303285179 A B Screw,wafer head ,8-32T x 0.500 ,black