SECTION 2 - ASSEMBLY and
COMMISSIONING
2.1 ASSEMBLY
a) Position unit in desired location. Level feet by
loosening nuts on feet. Adjust by screwing feet
clockwise to raise corresponding corner, or anti-
clockwise to lower. Tighten nuts when correct level is
achieved.
b) Oven is supplied with 13 amp plug, ready to connect
to mains supply.
c) After plugging in to mains, check unit operates
correctly.
2.2 INSTRUCTION TO USER
Upon completion of installation, the correct method of
operation should be demonstrated to kitchen staff.
Location of the main isolating switch should also be
indicated, to be used in event of an emegency or during
cleaning.
SECTION 3 -
SERVICING and MAINTENANCE
Warning
BEFORE ATTEMPTING TO UNDERTAKE ANY
MAINTENANCE TASK, UN-PLUG OVEN AND TAKE
STEPS TO ENSURE THIS CANNOT BE
INADVERTENTLY SWITCHED ON.
3.1 TO REMOVE CONTROL PANEL
a) Remove top front facia to expose top control panel
fixings.
b) Remove fixings from top and bottom of control panel.
c) Replace in reverse order
3.2 TO REMOVE REAR PANEL
a) Remove fixing screws.
b) Replace in reverse order.
3.3 TO REMOVE OVEN BACK BAFFLE
a) Remove oven shelves.
b) Raise hangers from keyhole slots to remove.
c) Slacken back baffle fixing screws.
d) Raise baffle on keyhole slots to remove.
e) Replace in reverse order.
1.1 MODEL NUMBERS, NETT WEIGHTS
and DIMENSIONS
1.2 SITING
These models are suitable for installation upon any flat,
horizontal surface and have adjustable feet to facilitate
levelling within a limited range. Position oven in desired
location and use a suitable spanner to level.
Sufficent clearance should be left around unit to allow
turning for maintenance purposes.
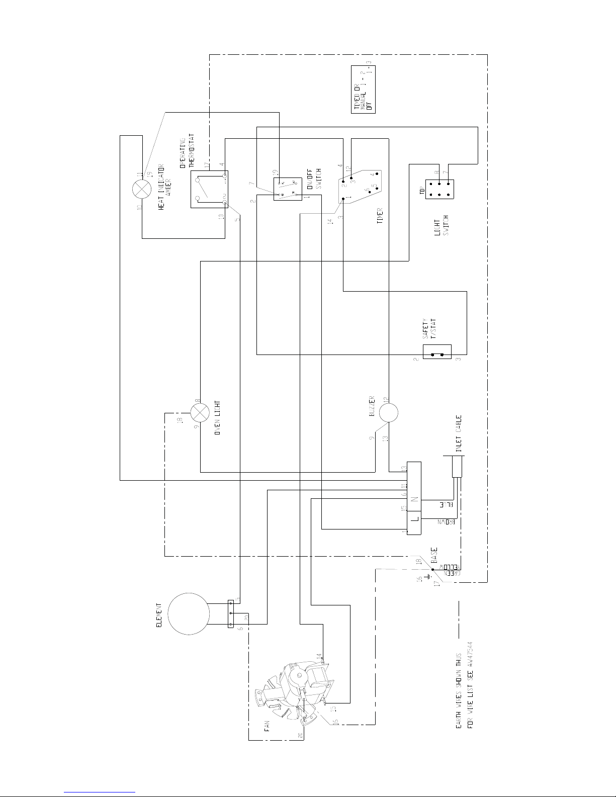
1.3 ELECTRICAL SUPPLY and CONNECTION
These ovens are designed to be connected to a single
phase 230V/50hz AC supply. The unit power rating is
2.65kW. The mains lead is fitted with a moulded fused
plug to BS1363 with 13 amp fuse fitted. The mains lead
wires are coloured in accordance with the following code:
Green and Yellow EARTH
Blue NEUTRAL
Brown LIVE
These wires should be connected as follows:
EARTH to terminal marked E
NEUTRAL to terminal marked N
LIVE to terminal marked L
Warning - This appliance MUST be earthed!
Any replacement supply cable must be 1.5mm², cord
code designation 245 IEC 57 (Cenelec H05 RN-F).
For internal connection, outer sheathing must be stripped
140mm from the cable end. The Live and Neutral
conductors must be trimmed so that earth conductor is
longer by 50mm. Pass inlet cable through rear panel cord
grip and ensure cable is routed without leaving excessive
free length inside unit.
SECTION 1 - INSTALLATION
UNLESS OTHERWISE STATED, PARTS WHICH HAVE
BEEN PROTECTED BY THE MANUFACTURER
ARE NOT TO BE ADJUSTED BY THE INSTALLER.
Model Width
(mm)
Depth
(mm)
Height
(mm)
Weight
(kg)
E711 Oven 770 625 (incl.
handle) 570 48